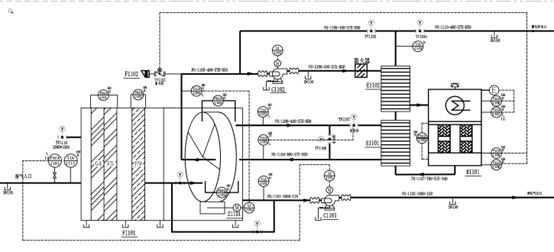
Catalytic Oxidizer (CO) for VOCs Abatement
Compact design with high turbulence offers superior efficiency for industrial flue gas recovery.
Emission Control

Low Energy VOCs Abatement System
>95%Purification
-40%Energy Usage
Catalytic Oxidation (CO) utilizes deep oxidation with active oxygen on a catalyst surface, allowing complex organic waste gases (VOCs) to undergo flameless combustion at lower ignition temperatures.
This highly safe, flameless process achieves over 95% purification. By operating at lower temperatures, the energy required for preheating is reduced to just 40-60% of direct combustion, offering a cost-effective and reliable solution for various hydrocarbon emissions.
Catalytic Combustion Process

Frequently Asked Questions
What is a Catalytic Oxidizer (CO)?
A Catalytic Oxidizer uses a precious metal catalyst (typically platinum or palladium) to enable oxidation of VOCs at much lower temperatures (250-400°C) compared to thermal oxidizers (760-1100°C). This flameless process is inherently safer and more energy-efficient.
How much energy does it save compared to thermal oxidation?
Catalytic oxidizers typically consume 40% less fuel than direct thermal oxidizers because the catalyst allows VOC destruction at 250-400°C rather than 760-1100°C, dramatically reducing the energy needed to heat the gas stream.
What is the VOC destruction efficiency?
Our catalytic oxidizer systems achieve greater than 95% VOC destruction efficiency. For specific compounds, destruction rates can exceed 99% depending on the catalyst formulation and operating conditions.
What compounds can poison the catalyst?
Silicones, phosphorus, heavy metals (lead, mercury), and halogenated compounds can deactivate the catalyst. We perform detailed exhaust gas analysis before system design to ensure catalyst compatibility and longevity.
When should I choose a CO over an RTO or TO?
A Catalytic Oxidizer is ideal when VOC concentrations are moderate, explosion safety is a priority, operating cost reduction is critical, and the exhaust stream is free of catalyst poisons. It offers the lowest operating cost for suitable applications.